The Onsite Manufacture of Propellant Oxygen From Lunar Resources
Sanders D. Rosenberg; Robert L. Beegle, Jr.; Gerald A. Guter; Frederick E. Miller; and Michael Rothenberg
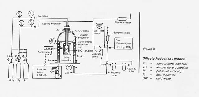
The Aerojet carbothermal process for the manufacture of oxygen from lunar materials has three essential steps: the reduction of silicate with methane to form carbon monoxide and hydrogen, the reduction of carbon monoxide with hydrogen to form methane and water, and the electrolysis of water to form hydrogen and oxygen. The reactions are as follows:

The overall process is shown in figure 7. Figure 8 is a schematic flow diagram of the silicate reduction furnace used in this program.
|
Curator: Al Globus If you find any errors on this page contact Al Globus. |
![]() |
This site was hosted by the NASA Ames Research Center from 1994-2018 and is now hosted by: